Maximize Your Power Control Capabilities With Type 150 DC
CONTACT US TODAY
Take your operations to the next level! call us at 276-285-3841
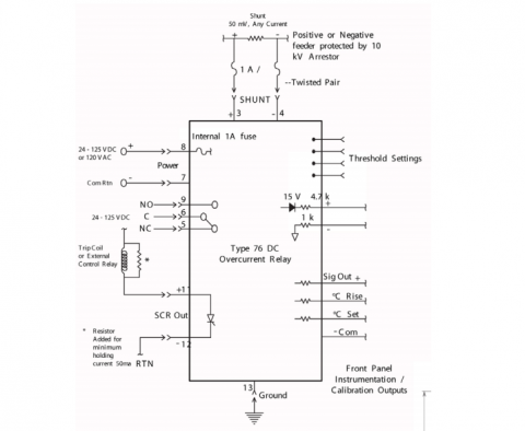
The Type 150 DC Rate of Rise Relay is an isolated current monitor and overcurrent relay that may be used for either the positive or negative conductors in DC power distribution networks. The device is designed as a stand-alone relay or may be used in conjunction with a Type 82 automatic recloser relay. In combination with a recloser relay, it will automatically interrupt a fault and then reclose to continue service. SMC’s unique rate of rise channel detects arcing faults on systems too far removed to be detected by the instantaneous overcurrent relay. The Type 150 DC Rate of Rise Relay front panel controls are calibrated in millivolts so that the relay is compatible with any type of shunt. The built-in calibration components allow accurate field calibration of feeder current settings.
FEATURES
- Uni-Bi directional: mode indicating, field switchable
- Draw out construction
- Detector channel: rate of rise only
- Calibration controls: allows preset slope, Delta I, and time delay
- Internal Power Supply operates on and auto compensates for a range of DC inputs
- Use with any shunt
- For use with positive & negative conductors in DC Networks
- Field Calibration

CALL US TODAY
Learn more about our products with our experts
DESCRIPTION
The Type 150 DC Rate of Rise Relay is an isolated current monitor and overcurrent relay that may be used for either the positive or negative conductors in DC power distribution networks. The device is designed as a stand-alone relay or may be used in conjunction with a Type 82 automatic recloser relay. In combination with a recloser relay, it will automatically interrupt a fault and then reclose to continue service. SMC’s unique rate of rise channel detects arcing faults on systems too far removed to be detected by the instantaneous overcurrent relay. The Type 150 DC Rate of Rise Relay front panel controls are calibrated in millivolts so that the relay is compatible with any type of shunt. The built-in calibration components allow accurate field calibration of feeder current settings.
GET IN TOUCH
Take the first step towards powering up your operations! call us at 276-285-3841